免费看片91閘閥

Z40H 免费看片91美標閘閥產品概述:
Z40H 免费看片91美標閘閥適用於ANSI Class150~2500LB,工作溫度-40~500℃的各種管路上,用於截斷或接通管路中的介質。通過選用不同的材質,可適用於水、蒸汽、油品、強氧化性介質及尿素等多種介質。有手動、傘齒輪傳動及電動等。楔式閘閥的閘板可以做成一個整體,叫做剛性閘板;也可以做成能產生微量變形的閘板,以改善其工藝性,彌補密封麵角度在加工過程中產生的偏差,這種閘板叫做彈性閘板。
Z40H 免费看片91美標閘閥產品特點:
1、國內外先進標準的要求,密封可靠,性能優良,造型美觀。
3、采用楔式彈性閘板結構,中大口徑設置滾動軸承,啟閉輕鬆。
4、閥杆經調質和表麵氮化處理,有良好的搞腐蝕性和抗擦傷性。
2、閘板、閥座耐磨、耐高溫,耐腐蝕,抗擦傷性能好、使用壽命長。
5、可采用各種配管法蘭標準及法蘭密封麵型式,滿足各種工程需要及用戶要求。
6、閥體材料品種齊全,填料、墊片根據實際工況或用戶要求合理選配,能適用於各種壓力、溫度及介質工況。
Z41H 免费看片91美標閘閥產品作用:
Z40H 免费看片91美標閘閥是作為截止介質使用,在全開時整個流通直通,此時介質運行的壓力損失很小。API gate valve 鋼製法蘭閘閥通常適用於不需要經常啟閉,而且保持閘板全開或全閉的工況,不適用於作為調節或節流使用。對於高速流動的介質,美標閘閥的閘板在局部開啟狀況下可以引起閘門的振動,而振動又可能損傷閘板和閥座的密封麵,而節流會使閘板遭受介質的衝蝕。從結構形式上,主要的區別是所采用的密封元件的形式。
Z41H 免费看片91美標閘閥製造標準:
| 設計與製造 Design and Manufacture | 結構長度 Face to face/ End to end | 法蘭尺寸 FlangeDimension | 對焊連接尺寸 Butt welding dimension | 壓力-溫度Pressure Temperature Lating | 試驗-檢驗Inspection and Test |
| API 600 | ANSI B16.10 | ANSI B16.5 | ANSI B16.25 | ANSI B16.34 | API 598 |
| API 6D | API 6D | ANSI B16.5 | ANSI B16.25 | ANSI B16.34 | API 6D |
Z40H 免费看片91美標閘閥壓力試驗:
| 公稱壓力PN(Lb) NominalPressure | 強度試驗 Shell Test | 水密封試驗 WaterSeal Test | 氣密封試驗 Air SealTest | |||
| MPa | Lbf/in2 | MPa | Lbf/in2 | MPa | Lbf/in2 | |
| 150 | 3.0 | 430 | 2.2 | 315 | 0.4-0.7 | 60-100 |
| 300 | 7.7 | 1110 | 5.7 | 815 | ||
| 600 | 15.3 | 2220 | 11.3 | 630 | ||
| 900 | 23.0 | 3330 | 17 | 2445 | ||
Z40H 免费看片91美標閘閥主要零件材料及性能:
| 殼體 | ASTM A216WCB | ASTMA351 CF8 | |||||||||
| 閘板 | WCB | CF8 | CF8M | Monel | |||||||
| 閥杆 | F6a | F304 | F316 | Monel | F304 | ||||||
| 閘板密封麵 | 13Cr | 13Cr | STL | 304 | STL | 316 | STL | Monel | 304 | 304 | STL |
| 閥座密封麵 | 13Cr | STL | STL | 304 | STL | 316 | STL | Monel | 304 | STL | STL |
| 殼體 | ASTM A351 CF3 | ADTM A351 CF8M | ASTM A351 CF8 | ||||||||
| 閘板 | |||||||||||
| 閥杆 | F304L | F316 | F316L | ||||||||
| 閘板密封麵 | 304L | 304L | STL | 316 | 316 | STL | 316L | 316L | STL | ||
| 閥座密封麵 | 304L | STL | STL | 316 | STL | STL | 316L | STL | STL | ||
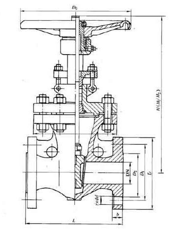
Z40H 免费看片91美標閘閥主要尺寸:

| ANS1 Class150 | |||||||||||||||||||||
| NPS | 2 | 21/2 | 3 | 4 | 6 | 8 | 10 | 12 | 14 | 16 | 18 | 20 | 24 | 26 | 28 | 30 | 32 | 36 | 40 | 42 | |
| L | RF | 178 | 191 | 203 | 29 | 267 | 292 | 330 | 356 | 381 | 406 | 432 | 457 | 508 | 559 | 610 | 610 | 660 | 711 | 762 | 787 |
| BW | 216 | 241 | 283 | 305 | 403 | 419 | 457 | 502 | 572 | 610 | 660 | 711 | 813 | 864 | 914 | 914 | 965 | 1016 | 1067 | 1118 | |
| 手動 | H1 | 400 | 490 | 510 | 585 | 775 | 955 | 1160 | 1375 | 1570 | 1765 | 1980 | - | - | - | - | - | - | - | - | - |
| Do | 200 | 200 | 250 | 300 | 350 | 350 | 400 | 450 | 500 | 600 | 700 | - | - | - | - | - | - | - | - | - | |
| 傘齒輪 | H2 | - | - | - | - | - | - | - | - | 1668 | 1920 | 2115 | 2215 | 2600 | 2908 | 3046 | 3136 | 3293 | 3726 | 4060 | 4229 |
| 電動 | H3 | - | - | - | - | - | - | - | - | 1668 | 1920 | 2115 | 2215 | 2600 | 2908 | 3046 | 3136 | 3293 | 3726 | 4060 | 4229 |
| ANS1 Class300 | |||||||||||||||||||||
| NPS | 2 | 21/2 | 3 | 4 | 6 | 8 | 10 | 12 | 14 | 16 | 18 | 20 | 24 | 26 | 28 | 30 | 32 | 36 | 40 | 42 | |
| L | RF | 216 | 241 | 283 | 305 | 406 | 419 | 457 | 502 | 762 | 838 | 914 | 991 | 1143 | 1245 | 1346 | 1697 | 1524 | 1727 | - | - |
| BW | 216 | 241 | 283 | 305 | 406 | 419 | 457 | 502 | 762 | 838 | 914 | 991 | 1143 | 1245 | 1346 | 1697 | 1524 | 1727 | - | - | |
| 手動 | H1 | 470 | 525 | 535 | 635 | 805 | 1025 | 1230 | 1460 | 1645 | - | 1840 | - | - | - | - | - | - | - | - | - |
| Do | 200 | 200 | 300 | 300 | 350 | 400 | 450 | 500 | 600 | - | 600 | - | - | - | - | - | - | - | - | - | |
| 傘齒輪 | H2 | - | - | - | - | - | - | - | - | - | - | 1935 | 2155 | 2572 | 2908 | 3100 | 3135 | 3293 | - | - | - |
| 電動 | H3 | - | - | - | - | - | - | - | - | - | - | 1935 | 2155 | 2572 | 2908 | 3100 | 3135 | 3293 | 3754 | 4120 | 4530 |
| ANS1 Class600 | |||||||||||||||||
| NPS | 2 | 21/2 | 3 | 4 | 6 | 8 | 10 | 12 | 14 | 16 | 18 | 20 | 24 | 26 | 28 | 30 | |
| L | RF | 292 | 330 | 356 | 432 | 559 | 660 | 787 | 838 | 889 | 990 | 1092 | 1194 | 1397 | 1448 | 1549 | 1651 |
| BW | 292 | 330 | 356 | 432 | 559 | 660 | 787 | 838 | 889 | 990 | 1092 | 1194 | 1397 | 1448 | 1549 | 1651 | |
| 手動 | H1 | 474 | 530 | 547 | 703 | 913 | 1077 | 1276 | 1499 | - | - | - | - | - | - | - | - |
| Do | 250 | 250 | 300 | 350 | 450 | 500 | 600 | 680 | - | - | - | - | - | - | - | - | |
| 傘齒輪 | H2 | - | - | - | - | - | - | - | 1470 | 16250 | 2089 | 2211 | 2616 | 2921 | 2960 | 3050 | 3112 |
| 電動 | H3 | - | - | - | - | - | - | - | 1470 | 16250 | 2089 | 2211 | 2616 | 2921 | 2960 | 3050 | 3112 |
| ANS1 Class900 | |||||||||||||
| NPS | 2 | 21/2 | 3 | 4 | 6 | 8 | 12 | 14 | 16 | 18 | 20 | 24 | |
| L | RF | 368 | 419 | 381 | 457 | 610 | 737 | 965 | 1029 | 1130 | 1217 | 1321 | 1549 |
| BW | 368 | 419 | 381 | 457 | 610 | 737 | - | - | - | - | - | - | |
| 手動 | H1 | 620 | 705 | 695 | 825 | 1065 | 1318 | - | - | - | - | - | - |
| Do | 300 | 350 | 350 | 400 | 500 | 600 | - | - | - | - | - | - | |
| 傘齒輪 | H2 | - | - | - | - | 800 | 940 | 1691 | 1877 | 2143 | 2310 | 2750 | 3150 |
| 電動 | H3 | - | - | - | - | 800 | 940 | 1691 | 1877 | 2143 | 2310 | 2750 | 3150 |
| ANS1 Class1500 | |||||||||||||
| NPS | 2 | 3 | 4 | 6 | 8 | 10 | 12 | 14 | 16 | 18 | 20 | 24 | |
| L | RF | 371 | 473 | 549 | - | - | - | - | - | - | - | - | - |
| BW | - | - | - | - | - | - | - | - | - | - | - | - | |
| 手動 | H1 | 614 | 705 | 927 | 1191 | 1524 | 1854 | 2184 | 2216 | - | - | - | - |
| Do | - | - | - | - | - | - | - | - | - | - | - | - | |
| 傘齒輪 | H2 | - | - | - | 1191 | 1524 | 1854 | 2184 | - | - | - | - | - |
| 電動 | H3 | - | - | - | 1191 | 1524 | 1854 | 2184 | 2216 | 2316 | 2620 | 2840 | 3310 |
| ANS1 Class2500 | ||||||||
| NPS | 2 | 3 | 4 | 6 | 8 | 10 | 12 | |
| L | RF | 451 | 578 | 673 | 914 | 1022 | 1270 | 1422 |
| BW | 451 | 578 | 673 | 914 | 1022 | 1270 | 1422 | |
| 手動 | H1 | 630 | 890 | - | - | - | - | - |
| Do | - | - | - | - | - | - | - | |
| 傘齒輪 | H2 | - | - | - | - | - | - | - |
| 電動 | H3 | - | - | 191 | 1347 | 1445 | 1692 | 1914 |
相關產品


